Настенный датчик присутствия Steinel IR 180 DALI-2 Application Controller (033026)
Новый эталон. Новый стандарт инфракрасных сенсорных переключателей.
Новый дизайн, интеллектуальные технологии, быстрый монтаж. IR 180 - это ответ на поставку инфракрасных сенсорных переключателей в новых зданиях или существующих объектах. 180 означает огромный угол охвата сенсора. Он абсолютно ничего не упускает ни слева, ни справа. IR 180 также имеет новый дизайн и может быть установлен быстро и легко.
Технические характеристики
|
Европейский номер артикула (EAN) |
4007841033026 |
|
Тип |
Детектор присутствия |
|
Размеры (Д x Ш x В) |
21 х 80 х 80 мм |
|
Электропитание от сети |
230 В / 50-60 Гц |
|
Блок питания, деталь |
Шина DALI |
|
Сенсорная технология |
Пассивный инфракрасный |
|
Применение |
В помещении |
|
Приложение, комната |
Кабинет для одного человека,
|
|
Установка |
Врезной монтаж |
|
Электронная масштабируемость |
Да |
|
Механическая масштабируемость |
Нет |
|
Монтажная высота |
1,10 - 1,20 м |
|
Оптимальная высота установки |
1,2 м |
|
Угол обнаружения |
180° |
|
Угол раскрытия |
90° |
|
Защита нижней зоны |
Да |
|
Радиальный вылет |
R = 4 м (25 м²) |
|
Вылет по касательной |
R = 20 м (628 м²) |
|
Сумерки УЧИТЬ |
Да |
|
Настройка сумерек |
2 - 1000 лк |
|
Настройки времени |
30 с - 30 мин. |
|
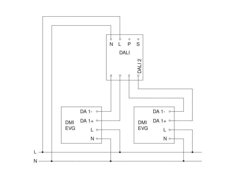
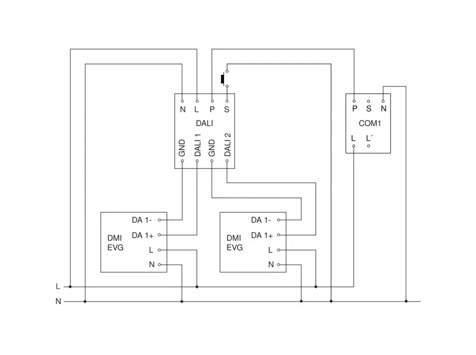
Контрольный выход, DALI |
Трансляция электронных балластов 2х12 |
|
Постоянное управление освещением |
Да |
|
Базовая функция уровня освещенности |
Да |
|
Время работы основного уровня освещенности |
1-30 мин, всю ночь |
|
С дистанционным управлением |
Нет |
|
Взаимосвязь |
Да |
|
IP-рейтинг |
IP20 |
|
Материал |
Пластик |
|
Температура окружающей среды |
0°С ... +40°С |
|
Цвет |
Белый |
|
Цвет, RAL |
9010 |
|
Гарантия производителя |
5 лет |
|
Версия |
DALI-2 Application Controller - белый |
|
Интерфейс |
DALI-2 Application Controller |
|
Сенсорная технология |
Пассивный инфракрасный |